装置改造半年后,催化汽油加氢脱硫装置汇报循环氢压缩机K02B 联锁停机,装置联锁停工,车间立即通知仪表人员到场检查配合, 开启备用机组,装置逐步恢复生产,现场检查和故障原因分析。
2024-08-28 科威
电站干扰和接地的异常事件
2023-08-04 科威
WAX-C320系列变送器基础知识分享
2023-06-13 科威
孔板流量计节流件方向装反会有什么影响
2023-04-20 科威
工作原理:热电偶是利用热电效应来进行温度测量的。 热电偶产生热电势的条件是:两电极材料相异、两接点温度不同。 其结构由热电极、绝缘套保护管、温度变送器、接线盒等构成。
2022-04-25 科威集团
机械工程师应懂的仪控知识
2022-04-08 科威
KS-BJ系列温度变送器校准办法 本办法适用于本公司生产现场运行中、简单修理后的温度变送器的校准。
2022-03-21 科威
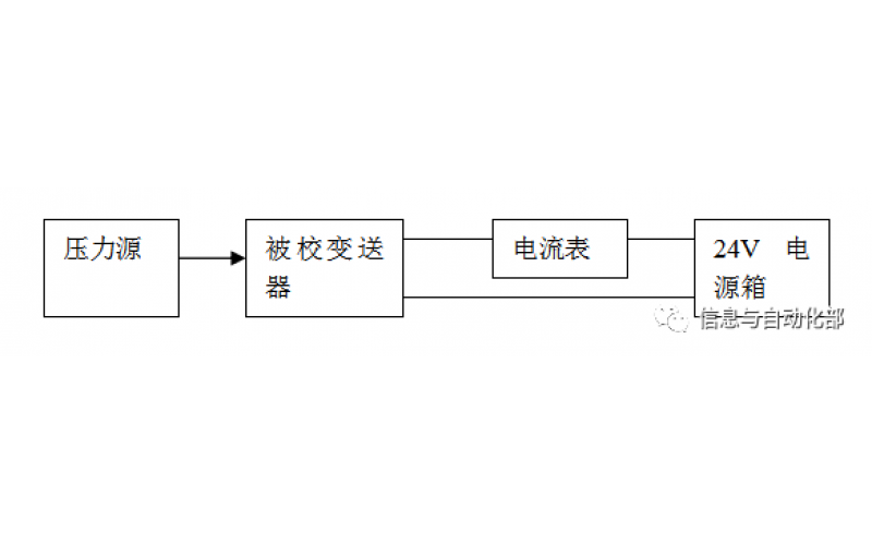
WAX-100系列压差变送器校准办法 本办法适用于本公司生产现场运行中、简单修理后及新购进的压差变送器的校准。